Visual Materials
C1.1 - Charts miscellaneous
You might also be interested in

C1.1 - Charts miscellaneous
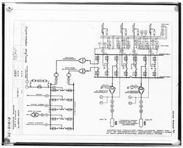
Visual Materials
C1.1 - Charts miscellaneous - Wiring diagram for Torrance Substation
photCL SCE 02 - 07484

C1.1 - Charts miscellaneous
Visual Materials
C1.1 - Charts miscellaneous - Drawing - Wiring diagram for Kern River #3
photCL SCE 02 - 08110

C1.1 - Charts miscellaneous
Visual Materials
C1.1 - Charts miscellaneous - Wiring diagram of a watt-meter (copy of B.P).
photCL SCE 02 - 01832

C1.1 - Charts miscellaneous
Visual Materials
C1.1 - Charts miscellaneous - Diagram of Transmission System.
photCL SCE 02 - 13273

C1.1 - Charts miscellaneous
Visual Materials
C1.1 - Charts miscellaneous - Diagram of Transmission System
photCL SCE 02 - 08837

C1.1 - Charts miscellaneous
Visual Materials
C1.1 - Charts miscellaneous - System Switching Diagram - middle.
photCL SCE 02 - 04166