Visual Materials
C1.1 - Charts miscellaneous
You might also be interested in

C1.1 - Charts miscellaneous
Visual Materials
C1.1 - Charts miscellaneous - Wiring diagram for Torrance Substation
photCL SCE 02 - 07484

C1.1 - Charts miscellaneous
Visual Materials
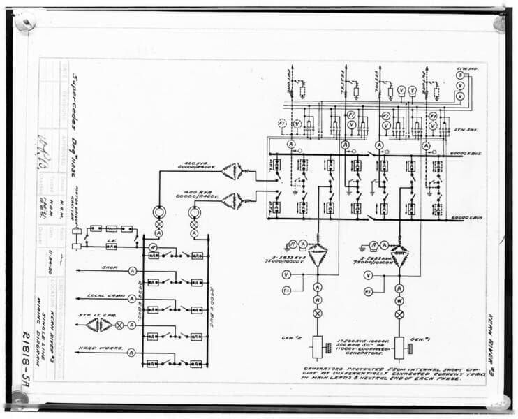
C1.1 - Charts miscellaneous - Drawing - Kern River #3 - #20553-11 [cross-sectional elevation of plan for Powerhouse #3].
photCL SCE 02 - 07498

C1.1 - Charts miscellaneous
Visual Materials
C1.1 - Charts miscellaneous - Drawing - Kern River #3 Floorplan - 21337-410
photCL SCE 02 - 08102

C1.1 - Charts miscellaneous
Visual Materials
C1.1 - Charts miscellaneous - Drawing - Kern River #3 - #20552-11 [floorplan of Plant]
photCL SCE 02 - 07499

C1.1 - Charts miscellaneous
Visual Materials
C1.1 - Charts miscellaneous - Drawing - Kern River #3 - #21585-412 [longitudinal section of Plant]
photCL SCE 02 - 07500

C1.1 - Charts miscellaneous
Visual Materials
C1.1 - Charts miscellaneous - Copy of drawing #8034 Project plan details for Kern River #3 [tunnels, intake, siphon, pipes, flumes, etc.]
photCL SCE 02 - 03176