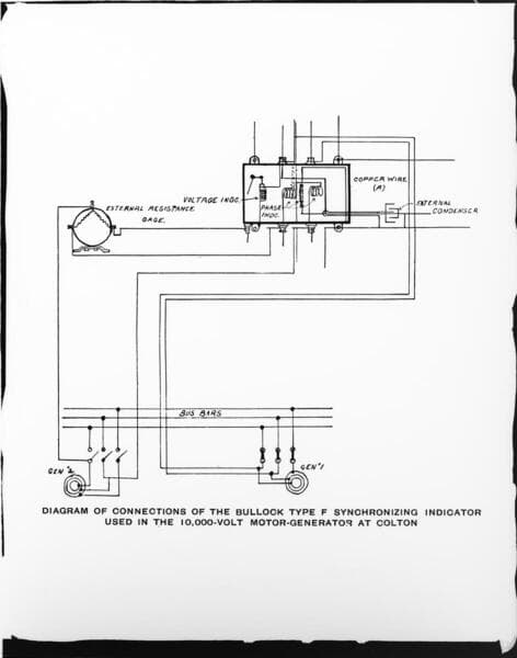
Visual Materials
A wiring diagram for the Bullock Motor Generating Station at Colton
You might also be interested in

A detail drawing of the Bullock Motor Generating Station at San Bernardino
Visual Materials
A detail drawing of the Bullock Motor Generating Station at San Bernardino.
photCL SCE 01 - 00455

A drawing of an outline and data of the Bullock Motor Generating Station at San Bernardino
Visual Materials
A drawing of an outline and data of the Bullock Motor Generating Station at San Bernardino.
photCL SCE 01 - 00454

The 10 KV Bullock motor generating station operating the San Bernardino Valley traction lines at San Bernardino
Visual Materials
The 10 KV Bullock motor generating station operating the San Bernardino Valley traction lines at San Bernardino.
photCL SCE 01 - 00467

Alamitos Generating Station
Visual Materials
[Alamitos Generating Station - construction of Units 5 & 6, experimental bag filter house, and a station flow diagram.] [with 3 variants]
photCL SCE 06 - 72975

Etiwanda Generating Station
Visual Materials
Etiwanda Generating Station - looking up at units and stacks.
photCL SCE 05 - 56052

Azusa Generating Station
Visual Materials
Azusa Generating Station - North end of pipeline at Club House Flats.
photCL SCE 03 - 00101